为位水泥磨机在最佳装矿量状态下工作,某水泥厂使用电耳来实现水泥磨机给料量的自动控制。其方框图如图9—10:


所示。根据磨机内物料多少的不同,磨机发出不同频率范围的声波,电耳把这些不同频率的声波变换成大小不等的电流并反馈至比较环节中与给定值比较;比较后的讯号使触发器的脉冲移相角前移或后移,以此来控制可控硅的控制角,使电振给料机的给矿量增加或减少,故水泥磨机内的装矿量维持在最佳值。采用电磁振动给料机自动控制给料具有以下优点:
1.由于采用电振给料机,解决了使用圆盘给料机时空心轴轴承温升高的问题。
2.解决险尘问题,改善劳动条件,
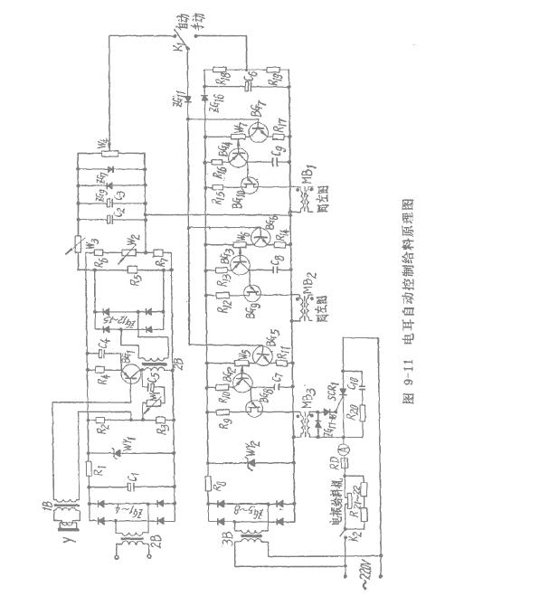
3.提高水泥磨机的生产能力。兵电气控制9-10理图如图9—11所不。电振给科机由单相半被可控硅整流器供电。其触发回路是单结晶体管移相原理方式。放大三极管BG5一BG7基极由给定电位器W2和电耳,输出变压器2B控制,当磨机过载时,三极管BGl被封锁,BG5一BG7截止,从而封锁可控硅,停止向磨机加料。http://www.zhsysb.net